Delta-Wye Transformations: How to Simplify Complex Circuits for Easy Analysis

  • Thread starter Thread starter GreatEscapist
  • Start date Start date
  • Tags Tags
    Transformations
Click For Summary
SUMMARY

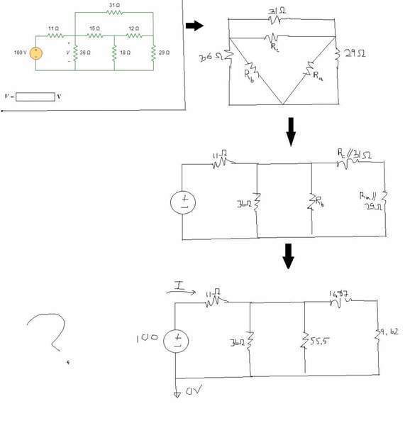
The discussion focuses on the Delta-Wye transformations in electrical circuits, specifically for a homework assignment in a 200-level electrical fundamentals class. The user is attempting to simplify a complex circuit using Delta-Wye transformations to find the current (I) using Ohm's Law. The calculations involve combining resistances in series and parallel, ultimately leading to a simplified circuit to determine the current. The user received guidance on verifying the transformation results and reducing the network further to apply voltage divider principles.

PREREQUISITES
  • Understanding of Delta-Wye transformations
  • Familiarity with Ohm's Law
  • Knowledge of series and parallel resistor combinations
  • Basic circuit analysis techniques
NEXT STEPS
  • Study detailed examples of Delta-Wye transformations in circuit analysis
  • Learn about voltage divider rules and their applications
  • Explore advanced circuit simplification techniques
  • Practice problems involving complex circuit analysis using Ohm's Law
USEFUL FOR

Electrical engineering students, educators teaching circuit analysis, and anyone looking to enhance their understanding of Delta-Wye transformations and circuit simplification techniques.

GreatEscapist
Messages
178
Reaction score
0
URGENT: Delta-Wye transformations

Hello there. In my electrical fundamentals class (a 201 level class), we just barely started Delta-Wye transformations. However, the homework that is due online tonight uses full transformations...confused, I have just tried to work through this using the book. I have become stuck...

My homework is due tonight at midnight, so please help asap?

Homework Statement



All attached

Homework Equations



Ohm's law, and...I don't know the other ones

The Attempt at a Solution



I have worked through most of the solution in the jpg. However, I am stuck. I know I need to find I, because if I can find I, it would be very simple to use Ohm's law in the original circuit.

I have tried to add the series and do parallel to leave

16.87 + 9.62 || 55.5 = Rd

then Rd || 36

Then you are left with a simple circuit to determine I, which I calculated to be 4.4A.

Can someone please help? haha
 
Physics news on Phys.org


Sorry, didn't attach the first time
 

Attachments

  • plz.jpg
    plz.jpg
    15.3 KB · Views: 578


Check the value that you obtained for Ra from the Y-Δ transformation; either it's not correct or something went wrong with combining it with the 29Ω resistor. Then continue to reduce the network until you're left with two resistances forming a voltage divider.

attachment.php?attachmentid=55022&stc=1&d=1359207332.gif
 

Attachments

  • Fig1.gif
    Fig1.gif
    6.3 KB · Views: 689

Similar threads

Replies
3
Views
2K
  • · Replies 3 ·
Replies
3
Views
2K
  • · Replies 7 ·
Replies
7
Views
4K
  • · Replies 1 ·
Replies
1
Views
2K
  • · Replies 17 ·
Replies
17
Views
5K
  • · Replies 7 ·
Replies
7
Views
3K
  • · Replies 1 ·
Replies
1
Views
1K
  • · Replies 1 ·
Replies
1
Views
2K
  • · Replies 3 ·
Replies
3
Views
1K
  • · Replies 2 ·
Replies
2
Views
2K