Please double-check my thermal dissipation assumptions

Click For Summary

Discussion Overview

The discussion revolves around thermal dissipation assumptions related to the repair of a 1970's era Rhodes Electric Piano's amplifiers and power supply. Participants explore calculations and observations regarding resistor heating, transistor dissipation, and capacitor specifications, focusing on both theoretical and practical aspects of thermal management in audio equipment.

Discussion Character

  • Technical explanation
  • Exploratory
  • Debate/contested

Main Points Raised

  • One participant discusses the replacement of old germanium transistors with silicon MJ15025 and the implications for resistor ratings and thermal performance.
  • Concerns are raised about the original resistor's power rating and the observed high temperatures, leading to a proposal to use higher wattage resistors to spread heat over a larger area.
  • Another participant suggests that the resistor values may need clarification, questioning the accuracy of the 2.7Ω value and its impact on transistor operation.
  • There is a discussion about the thermal resistance of transistors and the relationship between case temperature and junction temperature, with one participant confirming their calculations.
  • Participants share experiences regarding the replacement of electrolytic capacitors, noting differences in size and performance characteristics, including ripple current ratings and expected longevity.
  • One participant expresses uncertainty about the scientific rigor of their capacitor selection process, acknowledging a reliance on gut-level judgment rather than strict specifications.

Areas of Agreement / Disagreement

Participants generally agree on the importance of thermal management and the need for adequate specifications in component selection. However, there are competing views regarding the accuracy of resistor values and the implications for circuit performance, leaving some aspects of the discussion unresolved.

Contextual Notes

Participants mention various assumptions regarding resistor and capacitor specifications, as well as the potential impact of component aging and material improvements over time. There is also a lack of consensus on the optimal resistor values for the new silicon transistors, with suggestions varying widely.

Who May Find This Useful

This discussion may be useful for individuals involved in audio equipment repair, electronics hobbyists, and those interested in thermal management in electronic circuits.

NTL2009
Messages
637
Reaction score
393
TL;DR
3 W resistor is HOT @ ~ 1.6 Watts; Question on Transistor thermal calculation, Junction to case.
BACKGROUND, skip if you want: I'm repairing the amps (2) and power supply for a 1970's era Rhodes Electric Piano (for my local HS music depart).

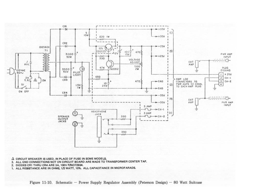
Since this is a classic instrument, I found plenty of info, so the rebuild went well, but I'm curious about one thing, and want to check my calcs/assumptions on another. The amps were upgraded from their old/obsolete (and blown!) germanium T03 power transistors, to silicon MJ15025. These were originally biased with an 820/2.7 Ohm divider, with 36V~38V supply at top of the 820, and the 2.7 across B-E (emitter near ground when idle). With roughly 36 V across the 820 Ohm, that's ~ 1.6 Watts. Those old 820 Ohms were burnt and did some charring of the fiberglass PCB, they looked to be 2W or 3W carbon comp parts ( ~ 3/4" L x ~ 5/16" D), not sure of the size for watt ratings for 1970 era resistors? Does not seem like much safety factor to me, and probably is the reason for the failure. For the silicon transistors, the sources say to use a 3W rated replacement for the 820. I did that, all tested out good, but that 820 Ohm was hot, around ~ 140F~145F estimated, I could touch it for ~ 4 seconds. The part is rated for a surprising (to me!) 235°C . Holy Cow, it can withstand 135 C over boiling, that's 455 F! No wonder they talk about flame-proof coatings. I was just not familiar with these sorts of specs. But I was also just not comfortable with such a hot running part.

https://www.digikey.com/product-detail/en/te-connectivity-passive-product/RR03J820RTB/A138495CT-ND/9371896

I found I could add 270 Ohms for 1090 total, so I ordered two 510 Ohm 5 Watt parts, and will use those in series. Now, I know we are still dissipating the 1.6 Watts, so 0.8 watts per resistor, so the same total heat, but I figured this would spread the heat over a larger area, so reduce the temperature. I powered the 3W R and a 5W sandbox R with 1.1 W, and the 3W got just to the point of too hot to hold, while the 5 W just barely got warm.

My question/observation: I'm assuming the temperature difference I'm seeing is mostly due to surface area (maybe some small secondary effect if the relative emissivity is different?). The 3W R is ~ 5/8" L and ~ 3/16" D, for a surface area of ~ 0.423 sq" (include ends, not leads). The 5W R is ~ 3/8" sq x 7/8" L, for a surface area ~ 1.59". The ratio is ~3.75x. Is it correct to assume that if I see a rise of 80 F (70F to 150F) on the 3W R, that I could expect that rise to be 1/3.75 on the 5W? That would be ~ 21F rise on the 5W, raising it from 70F to 91F - which matches my empirical rough estimates by feel.

Second question on Transistor dissipation: I also had to replace a transistor in the voltage regulator, which needs to handle ~ 2W (10V x 0.2A), and since I had spares of the high powered amplifier output transistors (250 W @ 25C case), I just used one of those, without any heat sink. Thermal Resistance, Junction−to−Case, is listed as 0.70 C/W. The case gets warm, but not hot - not above 140 F (60 C). So is my calculation correct - the junction temperature would be just 1.4 C above the case temperature? Spec is Operating and Storage Junction Temperature Range, −65 to +200_C. So I'm well within limits?

TIA - NTL2009
 
Physics news on Phys.org
The thermal looks good to me! (general rule-of-thumb, actual resistor power dissipation should not exceed 50% of rated --- for longevity, make that 33%)

However those resistor values supply only 0.1V across the 2.7Ω resistor. Are you sure it isn't 27Ω? If that is a transistor Base bias voltage, the transistor will be in cutoff. Further circuit details (schematic?) could help avoid surprises.

Ensure decent ventilation of the enclosure to keep the internal ambient under control. If there are any electrolytic caps near that power supply transistor, consider a small heat sink to reduce the temperature at the caps, they will live longer.

BTW, if you haven't replaced the electrolytics yet, expect to. They are well beyond their 10-20 year lifetime.

Cheers,
Tom
 
  • Like
Likes   Reactions: NTL2009
Thanks for the confirmation. My designs in my career rarely involved higher power levels, and were all for in-house use, usually just one-ups, or a few dozen at most. So it was reasonable to just go way overboard on safety factors rather than spend much time trying to calculate more exact figures, so I'm really rusty on these calculations, but the numbers seemed to be making sense to me. It was a good review for me - the basics!

Yes, the 820/2.7 Ohm was for the original Germanium transistors (quasi-complimentary A/B output drive circuit). On the forums, they were recommending ~ 12 ~ 15 ~ 18 Ohm range for the Silicon replacements, increasing values to reduce crossover distortion if needed, while monitoring the heat sink to keep idle power low enough to not get "too hot" (but no one published current measurements). Some even talked about also reducing the 820 Ohm to 680 Ohm to reduce crossover distortion, but that is going to increase the dissipation on that R even further. I was able to increase the 820 to 1020 Ohms (510 + 510), and used an 18 Ohm for the B-E resistor, so that drives the base with a reasonable ~0.64 V on a 37 V source. I measured ~ 100 mA idle current, so at idle ~ 3.7 W per transistor. No visible or 'hear-able' crossover distortion, so I left the bias there. The heat sink (~ 5" x 5" with ~ 1" fins) was barely warm, and after a couple hours of music playing through it, my IR gun read 100~105F, even though it was laying down, minimizing air flow. The amps mount inside the big speaker cabinet, so lots of air available.

I did replace all the electrolytic caps. Was kind of surprised how much smaller the new 3900 uF 63V were compared to the old Mallory 3000 uF 50 V. They are pretty far from that pass transistor, so no real heat gain.

I should be able to reinstall it at the school tomorrow, in time for their Jazz Band concert next week.
 

Attachments

Try importing as images rather than attachments:

243092


?hash=bd63f1bb2df42d433d742c04fba1c6b2.jpg
 

Attachments

  • Rhodes a - Power Supply & PreAmp_.jpg
    Rhodes a - Power Supply & PreAmp_.jpg
    61.8 KB · Views: 345
NTL2009 said:
I did replace all the electrolytic caps. Was kind of surprised how much smaller the new 3900 uF 63V were compared to the old Mallory 3000 uF 50 V.

Glad you got it working!

For future reference, electrolytics in larger package sizes dissipate heat better than the smaller ones and often have a lower ESR (Equivalent Series Resistance.) The lower ESR generates less heat to begin with and the larger package dissipates the heat better. End result is signifcantly longer life.

That's why power supply filter caps tend to be physically larger than those for local bypassing or interstage coupling. Keep it in mind for next time and pick caps from a different series.

Cheers,
Tom
 
Yes, I was a little fuzzy on exactly how to spec out the replacement caps in the power supply, though I think my gut-level approach should have plenty of safety factor, backed by some testing I did before re-installing it. I just figured that improvements in materials/processing has reduced the size of these caps over the past 4 decades. Here was my thought process:

Other than voltage and uF rating (which I bumped both up a bit, from 3300uF to 3900uF, and 50V to 63V) I figured Ripple current rating was the next most important spec. I basically went with the highest rating that was in stock that met these other characteristics, thinking that this is a pretty typical audio amp/supply, so it shouldn't require anything esoteric. But that's not all that scientific, is it!

My search on Digi-Key, product page, and mfg spec sheet:

https://www.digikey.com/products/en/capacitors/aluminum-electrolytic-capacitors/... (very long URL, see short link next...)

http://bit.ly/2JcgLXI

https://www.digikey.com/product-detail/en/epcos-tdk/B41231A8398M000/495-6154-ND/3493521

https://www.tdk-electronics.tdk.com/inf/20/30/db/aec/B41231.pdf

Ripple Current max goes from a de-rated 3.6A @ 85C to 7.13A @ 60C, and the graph seems to point to 7.2 (2x the 85C rating) at 40C. In my testing, with extended high volume into dummy loads, I could not detect any rise above room temperature at all. The speakers on each amp are two 32 Ohm in parallel, so a 16 Ohm load, and ~ 36V peak is a max of ~ 2A (yes, speaker Z will change a bit with frequency, but they also have 3 Amp fuses, which never blew in 40 years (they are soldered on the board), so probably close. That could be peaks of ~ 4A~5A on the supply (2 channels).

I didn't take detailed measurements on the transformer/diode side, and I know that the charge current happens only near the peak of the input full-wave rectified signal, so peak diode and capacitor currents can be significantly higher than the load currents. I found some sources that mentioned a 2x factor as a rule of thumb. A couple other things, the transformer and diodes have some resistance and will limit current to some degree, and maybe most importantly, a music signal is very dynamic. Peaks like that would normally be pretty rare and of short duration. A piano tone dies away from a peak in a fraction of a second, and typically would not be repeated immediately for any extended period of time. So in practice, I suspect the real strain on those caps, if not limited by other factors, happen at such a low duty cycle as to have no real issue on life expectancy. The useful life rating look to be in the range of tens of thousands of hours at these levels, I doubt this thing sees 10 hours of use a week, and much of that would be at low/no volume, so that's upwards of 20 years, but I think that is even conservative considering that I didn't observe any noticeable temperature rise, and the intermittent characteristics of music. This isn't like some power supply with a constant load on it.

But thanks for forcing me to think through this! As I explained to my wife, this was more of an 'experience' for me, a nice project with just enough challenge. She asked me what I would have to invoice him for if I charged for my time, I just laughed - he couldn't afford that, he should have just bought a new, refurbished one from one of the refurbishing houses! But it was a worthwhile experience for me.
 
  • Like
Likes   Reactions: Tom.G

Similar threads

  • · Replies 15 ·
Replies
15
Views
3K
Replies
8
Views
3K
  • · Replies 2 ·
Replies
2
Views
2K
  • · Replies 3 ·
Replies
3
Views
4K
Replies
1
Views
2K
  • · Replies 6 ·
Replies
6
Views
2K
  • · Replies 6 ·
Replies
6
Views
3K
Replies
12
Views
15K
  • · Replies 5 ·
Replies
5
Views
2K
  • · Replies 5 ·
Replies
5
Views
13K