Heat Exchanger Network Design

  • Thread starter Thread starter Kakashi
  • Start date Start date
  • Tags Tags
    Heat Network
Click For Summary
SUMMARY

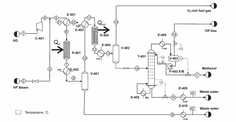
This discussion focuses on the design of a heat exchanger network for methanol synthesis via steam reforming of natural gas. The author has optimized the process by adjusting variables such as the steam-to-methane ratio and system pressure, and is currently conducting a pinch analysis to minimize utility usage. Key findings include the identification of a pseudo-pinch temperature at 142.5°C, which serves as a starting point for heat exchanger design. The author emphasizes the importance of balancing hot and cold streams and the necessity of splitting cold streams to meet design criteria.

PREREQUISITES
  • Understanding of heat exchanger network design principles
  • Familiarity with pinch analysis techniques
  • Knowledge of methanol synthesis processes and steam reforming
  • Proficiency in process flow diagram (PFD) interpretation
NEXT STEPS
  • Study advanced pinch analysis methods for heat exchanger networks
  • Learn about the software tools used for process simulation and validation
  • Research the implications of heat capacity flow rates in stream matching
  • Explore best practices for creating clear and effective process flow diagrams
USEFUL FOR

Process engineers, chemical engineers, and professionals involved in the design and optimization of heat exchanger networks in chemical processes.

Kakashi
Messages
31
Reaction score
1
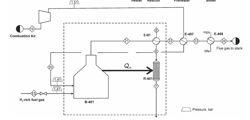
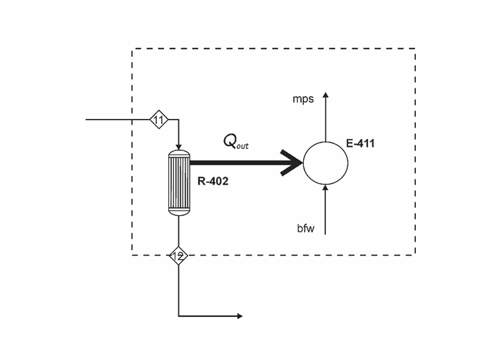
I have attached the process flow diagram for methanol synthesis by steam reforming of natural gas. In this process, low-pressure steam is used in the reboiler, while high-pressure steam is used to preheat the syngas feed to the methanol reactor (130–250°C).

I have already optimized the process by adjusting operating variables such as the steam-to-methane ratio, system pressure, and distillation column pressure while considering constraints like reactor volume and temperature. Now, I am conducting a pinch analysis to further reduce utility usage and operating costs.

(7a and 7b) and (12a and 12b) are streams that undergo a phase change. I have broken Stream 7 into two dummy streams, one representing the stream as it is cooled to its dew point and the other representing the stream as it is further cooled to its desired temperature. Same goes to stream 12. Streams 17 and 18 (17 and 18 are not labelled in the PFD ) represent the streams that pass through the column reboiler and condenser. I didnt break down those streams because their temperature change while they phase change is minimal

I adjusted the temperatures of the hot and cold streams, rank each temperature in descending order and calculated the enthalpy of each temperature interval. An enthalpy cascade was designed. In the initial pass, no heat was added from outside. The residual enthalpy was always positive indicating no process pinch. However, looking at the composite curve there is a psuedo-pinch temperature at 142.4996427 C. The design for the heat exchanger network should start from the psuedo-pinch and move away from it.

I understand that after identifying the pinch or pseudo-pinch, stream matching must follow two key criteria:
  1. The number of hot streams must be less than or equal to the number of cold streams.
  2. The heat capacity flow rate of the hot stream (CPH) should be less than or equal to that of the cold stream (CPC) to ensure proper pairing.
However, in my case, the number of hot streams exceeds the number of cold streams. I would need to split the cold streams to balance the numbers.
Why is splitting necessary when the available heat in the hot streams is sufficient to satisfy the demand of the cold streams while still meeting the minimum temperature difference requirement?

Also, since there are practical limitations to consider when matching hot and cold streams, I could take advantage of the high temperature and heat in the hot streams to produce a heating medium that meets the cold streams' demands. For example, instead of matching Stream 7 to reboil the stream in the column, we could produce low-pressure steam instead.
 

Attachments

  • post-351177-0-41070800-1740194618.jpg
    post-351177-0-41070800-1740194618.jpg
    43.7 KB · Views: 82
  • post-351177-0-66332100-1740254878.png
    post-351177-0-66332100-1740254878.png
    27 KB · Views: 82
  • post-351177-0-82991100-1740254883.png
    post-351177-0-82991100-1740254883.png
    16.7 KB · Views: 76
  • post-351177-0-57635800-1740254889.png
    post-351177-0-57635800-1740254889.png
    5.7 KB · Views: 103
  • post-351177-0-99891400-1740191441 (1).jpg
    post-351177-0-99891400-1740191441 (1).jpg
    22.5 KB · Views: 52
Engineering news on Phys.org
I have solved similar problems using an approach as indicated below. Regardless of how well I understood the system, I needed to communicate the analysis and solution to nontechnical managers, other engineers, pipefitters, and instrument techs.

Listing temperatures to millionths of a degree adds confusion. The significant digits of temperatures, pressures, and other variables should be consistent with the known accuracy of those variables.

Kakashi said:
I understand that after identifying the pinch or pseudo-pinch, stream matching must follow two key criteria:
  1. The number of hot streams must be less than or equal to the number of cold streams.
  2. The heat capacity flow rate of the hot stream (CPH) should be less than or equal to that of the cold stream (CPC) to ensure proper pairing.
Why? Is this based on science, or is it based on "everybody knows"? You may need to do some serious studying to find out, but the effort will be worthwhile.

Your diagram may make sense to the simulation software, but I do not understand it. We, or at least I, need a more understandable diagram. What are the symbols - B-401, E-401, R-401, etc? What is R-401? It has two inputs and one output. Unless the connection to E-402 is another input, in which case it has three inputs and zero outputs. What is it doing? E-401 has two outputs, one input, and one who knows what. Stream 5 is apparently an input to E-401, but does not have an arrow. What does E-401 do? Which is the reboiler? Go through the entire diagram and make it readable.

Label all temperatures, pressures, flow rates, and states on the diagram. For example, water can be 100% vapor (steam), 100% liquid (condensate), or a mixture. Confirm all simulation outputs with hand calculations. You need to confirm that:
1) The simulation is giving correct answers for at least one case.
AND
2) You properly understand how to use the software.

Then you are ready to use the software to analyze other cases. That's how I tackle these types of problems. The time spent making understandable diagrams is tedious, but pays off in the end.
 
  • Like
Likes   Reactions: Astronuc and Kakashi
I apologize my question was vague. I have attached a PDF containing the process description, process flow diagram, stream and utility data.

I believe these rules are in place because if the number of hot streams exceeds the number of cold streams some hot streams will remain unmatched and will require the use of cold utilities to reach their target temperatures. As for the second rule, this would result in a a steeper slope for the hot composite curve risking a temperature crossover.
 

Attachments

Similar threads

  • · Replies 2 ·
Replies
2
Views
3K
  • · Replies 12 ·
Replies
12
Views
4K
Replies
7
Views
3K
  • · Replies 11 ·
Replies
11
Views
4K
  • · Replies 3 ·
Replies
3
Views
3K
Replies
18
Views
4K
  • · Replies 8 ·
Replies
8
Views
3K
  • · Replies 10 ·
Replies
10
Views
3K
  • · Replies 3 ·
Replies
3
Views
4K
  • · Replies 2 ·
Replies
2
Views
2K