Having issues finding this simple switch

  • Thread starter Thread starter Planobilly
  • Start date Start date
  • Tags Tags
    Issues Switch
Click For Summary

Discussion Overview

The discussion revolves around finding a replacement for a specific on/off switch used in a McIntosh 2120 stereo power amplifier. Participants explore various options for switches and potentiometers, including dimensions and compatibility with existing components. The conversation includes technical details about the switch's function, potential modifications, and alternative solutions.

Discussion Character

  • Exploratory
  • Technical explanation
  • Debate/contested
  • Experimental/applied

Main Points Raised

  • Some participants describe the switch as a snap switch built into a potentiometer case, noting that it operates a relay and does not carry much current.
  • One participant offers a non-functional potentiometer with a switch, suggesting it could be used for parts.
  • Another participant mentions the possibility of modifying the original knob to fit different shaft types and lengths.
  • There are suggestions to use standard potentiometers with switches, but concerns are raised about finding one with the correct shaft length and shape.
  • Some participants discuss the availability of parts from manufacturers like ALPS and Clarostat, noting that Clarostat parts are less widely distributed now.
  • One participant suggests using epoxy instead of super glue for repairs, citing strength concerns.
  • There is a discussion about the specifications of switches, including contact materials and their suitability for different voltages and currents.
  • A participant shares a specific part number for a switch that worked for a similar amplifier, offering to provide 3D printing files for a custom solution.

Areas of Agreement / Disagreement

Participants express a range of opinions on the best approach to finding or creating a replacement switch. There is no consensus on a single solution, and multiple competing views remain regarding the best path forward.

Contextual Notes

Participants mention limitations in finding exact replacements and the challenges of modifying existing components. There are unresolved questions about the specifications of potential replacements and the feasibility of suggested modifications.

Who May Find This Useful

This discussion may be useful for individuals working on vintage audio equipment repairs, particularly those dealing with potentiometers and switches in amplifiers.

Planobilly
Messages
440
Reaction score
105
KdVDSiF.jpg

JOvU6S0.jpg

UmmHpCJ.jpg


This is a on off switch for a McIntosh 2120 stereo power amp. It is a snap switch of sorts built in a potentiometer case with the switch attached. The shaft is 25mm. Due to the fact that it closes a relay I don't think it has much current running through it.

I just can not seem to find anything to replace it. Both Digi-Key and Mouser say they don't have anything like it.

Any ideas??

Cheers,

Billy
 
Engineering news on Phys.org
I've got this one I would give you but after checking the resistance, it seems the pot is open. :oldcry:

However you may be able to remove and use the switch. If you want it PM me.

maybe.jpg
 
Hi Don.

Thanks for the kind offer. The actuall switch part is working fine. It is the plastic arm in the pot case that failed. I have seen some pots with a switch for sale and even some that had more or less the correct shaft length but not the half shaft D shape ending. All these seem to be in the mili amp range and low voltage I want to use the original knob from the unit if that is possible. The good news is that the original knob can be modified to except a round shaft or split shaft.There is no way to mount a short shaft control on the amp as the face plate is some distance from the mounting surface. What one gets into messing around with old electronics...lol

I even took the old switch apart and super glued the plastic part that failed back together but I don't think it will last very long. If push comes to shove I can machine a new part and repair the old switch. I have a small four axis CNC mill. That would require a good bit of work. I don't have a 3D printer, which would be ideal to make a new part with.

I guess I expected there would be a simple rotary on off switch in common shaft lengths to be had. There are many but not any I have found that will fit.

Thanks,

Billy
 
Thanks Dave, that is what I have done. I have not found one with the correct shaft length or D shape on the end but I will get around that issue. I may need to make a connector sleeve but that is less work than making the part to fix the old switch.

Jim, this is just a on off switch built into a pot case. It's only function is to turn on a power relay.

Thanks guys,

Billy
 
ALPS (the switch mfg. shown in your photo) is still in business and their catalog can be found at: http://www.alps.com/products/e/pdfcatalog_list.html

BTW that shaft style is called 'half flat' and it looks to be 0.250 in. diameter, which would make it '1/4 in., half flat, 1-3/8 long'. Shaft length is measured from the the device mounting surface, i.e. the shoulder on the threaded bushing that is against the inside of the chassis when mounted.

Clarostat brand used to make a bunch of 'mix-n-match' pots and switches for the electronic repair industry. A Google search for 'Clarostat pots' returns >50 000 hits. Clarostat was bought out by Honeywell and their parts aren't widely distributed these days. The shafts an these are aluminum these days and the very old originals had brass shafts. Some imports have plastic shafts. So a file and hacksaw can readily reshape them if the shaft is long enough. There used to be, and maybe still are, 'shaft extensions' available. They slip onto the switch shaft, are held on with a set screw and have a standard shaft on the distal end.

Planobilly said:
...super glued the plastic part that failed back together...
Suggest you use epoxy. Superglue (cyanoacrylate) is not very strong and quite brittle.

Let us know what you find.
 
  • Like
Likes   Reactions: jim hardy
Hi Tom,
Clarostat was the second place I looked after ALPS. I buy Clarostat pots from time to time. They make good parts and are well suited to some of the pre 70's Fender amps. I had searched the ALPS site without results.
I also remember there being such a thing as a shaft extensions I have seen in the distant past. I may dig a little before I make one. I am sure I can make one on my small machine lathe from aluminium or better brass in short order. Brass is easy to work with and aluminum is a bit sticky and harder to work on a lathe.

Perhaps something like the original part exist somewhere but I have not found it. In any event, I can produce a solution.

Also, thanks for the "half flat" reminder. I had forgot what they we called.

Thanks,

Billy
 
Now I'm confused. Are you looking for a switch or for a potentiometer with a switch on the back ?

I've been known to file a flat on a shaft...
Mouser claims to have 26 of this in stock
it has a 1.5 inch shaft with a flat on it, dimension on datasheet
http://www.mouser.com/ProductDetail/CK-Components/A10215RNZQ/?qs=sGAEpiMZZMvNbjZ2WlReYkMRQ%252b%252bBkxIQBjHdF6Jb1WM%3d

I notice this outfit lists several switches specific to guitar amps; maybe worth a perusal.
https://www.tubesandmore.com/products/switches
 
Last edited by a moderator:
  • #10
Good one Jim.
@Planobilly That one has coin Silver contacts, fine if you're switching line voltage. You mentioned it drives a relay coil but didn't state the voltage. Silver contacts need some minimum voltage to punch thru the tarnish on their surface. I don't recall the exact number but 25V comes to mind. I don't know about coin Silver. That switch also comes with Gold or Gold over Silver contacts if you are switching low voltage. The problem with Gold though is it vaporizes at over a few tens of milliamps of current, especially if there is an arc. Arrgghhh, tradeoffs. :devil:
 
  • Like
Likes   Reactions: jim hardy
  • #11
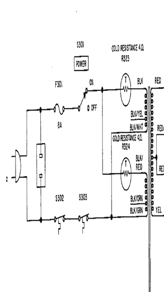
upload_2016-4-17_10-24-9.png


Here is the schematic.

Bill
 

Attachments

  • upload_2016-4-17_10-21-47.png
    upload_2016-4-17_10-21-47.png
    32.2 KB · Views: 558
  • upload_2016-4-17_10-23-4.png
    upload_2016-4-17_10-23-4.png
    17.9 KB · Views: 602
  • #12
http://stores.ebay.co.uk/Bardwells-electronics/Potentiometers-Sliders-/_i.html?_fsub=578064919

That was just a random shot . Probably lots more to be found on there .
 
  • #13
Planobilly said:
Here is the schematic.

Bill

Well, that's sure enough just a switch. Thermistors are there to prevent destructive inrush current but i can't read their cold resistance value..
I'd think that switch would be okay - datasheet says it's rated 5 amps continuous carry.
Silver is good contact material for substantial current
and the filter caps that i assume are downstream of bridge will snub inductive kick from the transformer so you don't need tungsten arc-proof contacts.
 
  • #14
Sort of what I thought Jim. There is nothing special about the switch. Cold resistance is 4 ohms.

I have another question but will put it in a new post.
 
  • #15
This might be a tad late to help you, but I encountered the exact same problem on a different McIntosh amplifier, an MC2205. It took me quite some time to come up with a "fix", but it is a robust fix for my broken switches; ALPS 146-183. Take a look at the attachments. Note, like many one-of-a-kind engineering projects this one is still being "tweaked". The repair steps write up shows the first successful new part, but since then I developed an easier to print part, version V8. If you'd like to try this fix, you'll need the .stl (stereolithography) files for the 3D printer, or you'll need the original 3D design files, created using Designspark Mechanical (a free 3D mechanical design tool). send me an email I will forward them to you.
 

Attachments

  • Like
Likes   Reactions: berkeman

Similar threads

  • · Replies 15 ·
Replies
15
Views
3K
Replies
12
Views
3K
  • · Replies 15 ·
Replies
15
Views
7K
Replies
34
Views
4K
  • · Replies 1 ·
Replies
1
Views
2K
  • · Replies 8 ·
Replies
8
Views
3K
  • · Replies 16 ·
Replies
16
Views
4K
  • · Replies 9 ·
Replies
9
Views
4K
Replies
6
Views
4K
Replies
6
Views
7K