Magnetic levitation board not working

Click For Summary

Discussion Overview

The discussion revolves around the challenges faced in designing a magnetic levitation board, specifically focusing on circuit configurations and the behavior of magnetic and conducting materials in an AC magnetic field context. Participants explore various components, configurations, and theoretical implications related to magnetic levitation.

Discussion Character

  • Exploratory
  • Technical explanation
  • Debate/contested
  • Mathematical reasoning

Main Points Raised

  • One participant describes their design process and notes issues with the levitation of the magnet, suggesting potential errors in the schematic regarding the labeling of horizontal and vertical directions.
  • Another participant questions the feasibility of using AC magnetic fields to lift a magnet, suggesting that it may only work with conducting objects like aluminum.
  • There is a discussion about the necessity of using ferrous materials for effective levitation with AC fields, as they may interact more strongly with the magnetic field generated by eddy currents.
  • A participant mentions that the circuit appears to be a DC position servo and speculates on the function of certain sensors in the circuit, suggesting they may detect light rather than magnetic fields.
  • One participant claims success after modifying the circuit, specifically by adjusting voltage levels and resistor values, but details of the changes are requested by others.
  • Earnshaw's theorem is referenced, stating that a static system using only paramagnetic materials cannot achieve stable levitation against gravity.

Areas of Agreement / Disagreement

Participants express differing views on the types of materials suitable for levitation and the effectiveness of the circuit configurations. There is no consensus on the best approach or the implications of Earnshaw's theorem in this context.

Contextual Notes

Participants note various assumptions about the circuit components and their interactions, as well as the potential limitations of the materials used for levitation. The discussion includes unresolved questions about the specific functions of certain components in the circuit.

Who May Find This Useful

Individuals interested in magnetic levitation technology, circuit design, and the theoretical underpinnings of magnetic interactions may find this discussion relevant.

HighTechPower
Messages
10
Reaction score
3
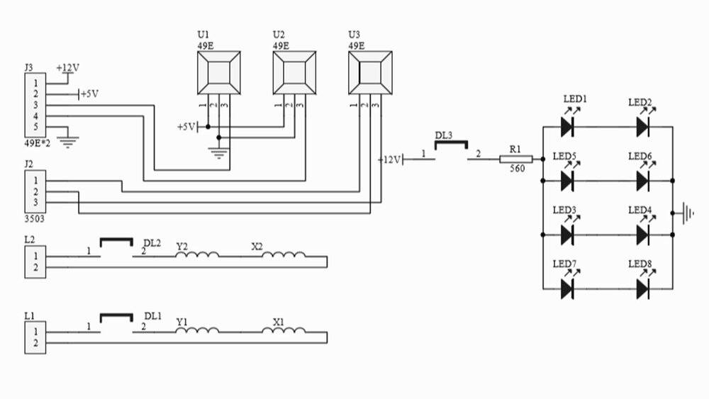
Hi. I'm designing a magnetic levitation board based on schematics attached herewith. However it does not levitate the magnet. Plz note Q1 is P channel MOSFET. Also note that I used coil L1 as X1 & X2 and coil L2 as Y1 & Y2. Where Xs and Ys represents horizontal & vertical directions respectively. I think the original schematic has label errors for Xs and Ys as that confuse with horizontal and vertical directions otherwise I used same circuit. Another thing that I did not used R14, R16, C3, and C4.
 

Attachments

  • sch_3.jpg
    sch_3.jpg
    49.1 KB · Views: 207
  • sch_4.jpg
    sch_4.jpg
    27.9 KB · Views: 222
Last edited:
Engineering news on Phys.org
Welcome to PhysicsForums. :smile:
HighTechPower said:
However it does not levitate the magnet.
I'm no expert in Maglev, but if you are using AC magnetic field drive, you are intending to lift a conducting object via eddy currents, right? I don't think you lift a magnet using AC magnetic fields...
 
  • Like
Likes   Reactions: HighTechPower
Hi there. Now I also added the said resistors & capacitors however no success.
 
berkeman said:
lift a conducting object
and probably a non-magnetic one such as Aluminum?
 
Keith_McClary said:
and probably a non-magnetic one such as Aluminum?
Good question, but I don't know for sure. The demos that I've seen just used some metal plates, but I don't know if they were ferrous or not. Why would it matter with an AC magnetic field?
 
berkeman said:
but I don't know if they were ferrous or not. Why would it matter with an AC magnetic field?
Perhaps because AC levitation require interaction with the magnetic field from the current induced in the target object. A ferrous target will be attracted to the exciter magnet probably more strongly than the field from the eddy currents.

@HighTechPower, see if it will levitate a coin.

Referring to sch_4, any idea what the U1,2,3 sensors are? Do they detect light, or magnetic fields, or ?

Also, what are DL1,2,3?

Edit:
Looking at the circuit again I realized that it is a DC position servo. The U1,2,3 sensors are probably light sensors that detect when and how much the suspended object blocks light from the LEDs.

As such, a ferrous object is needed and following the original L1 and L2 connection instructions would be critical. I suggest you try their original configuration.
End Edit

Edit-2:
Also, trying to suspend a magnet will not work. A magnetic object will just spin in space and attract to the stronger field from L1 or, L2. (Might make an oscillator though!)
End Edit-2

Cheers,
Tom
 
Last edited:
Finally it's success with some changes to the original circuit.
 
Please! Please! Details Please!
 
Tom.G said:
Please! Please! Details Please!
Well bro I made changes attached in pic herewith. I simply raised Vcc/2 from 2.5 V to 6 V while keeping signals from hall effect sensors at 2.5 V with this circuit. For this to happen please note that resistors R19 & R23 should be of same value and similarly R18 & R24 should be of same value.
 

Attachments

  • Changes.jpg
    Changes.jpg
    4.6 KB · Views: 209
  • #10
I would like to see an image of the apparatus at work.
 
  • #11
Keith_McClary said:
I would like to see an image of the apparatus at work.
Please see attachments.
 

Attachments

  • Azeem's High Tech Power 41.jpg
    Azeem's High Tech Power 41.jpg
    76.1 KB · Views: 175
  • Azeem's High Tech Power 42.jpg
    Azeem's High Tech Power 42.jpg
    84.7 KB · Views: 189
  • Azeem's High Tech Power 43.jpg
    Azeem's High Tech Power 43.jpg
    97.9 KB · Views: 192
  • Azeem's High Tech Power 46.jpg
    Azeem's High Tech Power 46.jpg
    56.9 KB · Views: 212
  • Like
  • Informative
Likes   Reactions: dlgoff, Tom.G and Keith_McClary
  • #12
Earnshaw's theorem proves that it is impossible for a static system using only paramagnetic materials (such as ferromagnetic iron) to levitate stably against gravity.
 
  • #13
HighTechPower said:
Well bro I made changes attached in pic herewith. I simply raised Vcc/2 from 2.5 V to 6 V while keeping signals from hall effect sensors at 2.5 V with this circuit. For this to happen please note that resistors R19 & R23 should be of same value and similarly R18 & R24 should be of same value.
But we never knew those existed. o_O :cry: :cry:

Anyhow, Glad it works. And thanks for the feedback!

Cheers,
Tom
 

Similar threads

  • · Replies 22 ·
Replies
22
Views
5K
  • · Replies 13 ·
Replies
13
Views
3K
  • · Replies 2 ·
Replies
2
Views
7K
Replies
8
Views
4K
  • · Replies 18 ·
Replies
18
Views
12K